热门关键词: 防爆导热油炉 电加热导热油炉 电加热有机热载体 防爆黄瓜视频污污下载 防爆电加热油炉
现在市场上用反应釜设备的厂家很多,厂家生产产品时需要物料混合反应就需要用到反应釜,反应釜本身不具备加热和冷却的功能,所以选择导热油加热,导热油加热好不好呢,黄瓜视频APP下载入口小编告诉您。
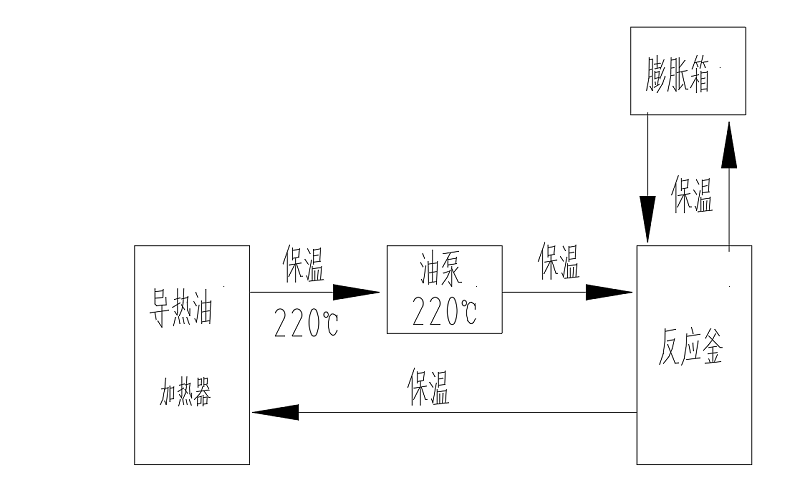
很多厂家用反应釜混合物料时需要加热或冷却工艺,由于反应釜本身不具备加热或冷却功能,这个时候就需要辅助设备给工艺需求控温,电加热导热油炉就是这么一款设备,电加热导热油炉机组是将导热油用电能加热器加热到一定温度,泵送入旋转反应釜再回流入到电加热导热油炉的循环过程,实现对反应釜加热。
黄瓜视频APP下载入口机械通过不断的研发生产的电加热导热油炉具备的优势有很多,例如:导热油密度低,加热能耗低,传热快,温度稳定,压力小,加热温度高等等。所以反应釜选择导热油加热很好,对环境友好,温控稳定持久,升降温快。
黄瓜视频APP下载入口机械一直秉承客户的要求就是黄瓜视频APP下载入口的追求,设备品质是硬件,服务是软件。专注设备细节和安全,反应釜导热油加热选择黄瓜视频APP下载入口电加热器绝对放心!有需要可以咨询黄瓜视频APP下载入口:400-000-9261,151 9595 6304。希望能帮助到您!
咨询热线
400-000-9261